Repose du relais et cablage.
Remplacement du condensateur
Fonctionnement d'un Rushmatic sur une Présidence
Modérateurs : cvf, Modérateurs
Re: Fonctionnement d'un Rushmatic sur une Présidence
- Pièces jointes
-
- 1relaiscablé.jpg (55.42 Kio) Consulté 2147 fois
Re: Fonctionnement d'un Rushmatic sur une Présidence
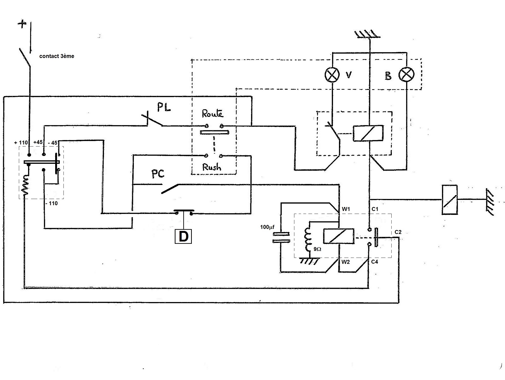
Schéma électrique normalisé du Rushmatic
- Pièces jointes
-
- vedette circuit elec%.jpg (336.44 Kio) Consulté 2144 fois
- p.lebrun
- administrateur

- Messages : 1851
- Inscription : dim. août 28, 2005 9:52 pm
- Localisation : Paris
Re: Fonctionnement d'un Rushmatic sur une Présidence
Bonjour,
je déterre ce post pour poser une question toute simple :
Où se trouve le contact de 3ième qui met le circuit du Rushmatic en tension quand on enclenche la 3ième ?
Je pensais qu'il était dans le compartiment moteur, mais non !
Merci pour vos réponses.
je déterre ce post pour poser une question toute simple :
Où se trouve le contact de 3ième qui met le circuit du Rushmatic en tension quand on enclenche la 3ième ?
Je pensais qu'il était dans le compartiment moteur, mais non !
Merci pour vos réponses.
Pierre
Black is black ......... !
Black is black ......... !
Re: Fonctionnement d'un Rushmatic sur une Présidence
Hello Pierre,
sur les biellettes de boite à côté du contact de marche AR
Phil
sur les biellettes de boite à côté du contact de marche AR
Phil
Phil
- p.lebrun
- administrateur

- Messages : 1851
- Inscription : dim. août 28, 2005 9:52 pm
- Localisation : Paris
Re: Fonctionnement d'un Rushmatic sur une Présidence
Merci Philippe
Pierre
Black is black ......... !
Black is black ......... !
- p.lebrun
- administrateur

- Messages : 1851
- Inscription : dim. août 28, 2005 9:52 pm
- Localisation : Paris
Re: Fonctionnement d'un Rushmatic sur une Présidence
Hé bé non Philippe,
Après vérification, dans le compartiment moteur il n'y a que le contacteur de marche arrière.
Le contact de 3ième pour les véhicules équipées du rushmatic est SOUS la voiture et est fixé à la boite de vitesse.
Il est difficile d'accès, si on n'a pas de fosse, ni de pont, il faut lever la voiture avec un cric. De plus, les 2 tringleries ou biellettes de vitesse passent à juste à coté et rendent l'accès au contacteur difficile.
Bon ben j'en aurai encore appris aujourd'hui !
Après vérification, dans le compartiment moteur il n'y a que le contacteur de marche arrière.
Le contact de 3ième pour les véhicules équipées du rushmatic est SOUS la voiture et est fixé à la boite de vitesse.
Il est difficile d'accès, si on n'a pas de fosse, ni de pont, il faut lever la voiture avec un cric. De plus, les 2 tringleries ou biellettes de vitesse passent à juste à coté et rendent l'accès au contacteur difficile.
Bon ben j'en aurai encore appris aujourd'hui !
Pierre
Black is black ......... !
Black is black ......... !
Re: Fonctionnement d'un Rushmatic sur une Présidence
Hello Pierre
Oups ! désolé de t'avoir aiguillé sur une fausse piste
J'avoue que je n'ai pas plongé sous la voiture, je me suis contenté de regarder sur le dessin de la doc ( GR.25 A2 ) ou le contact "semble" être dans le compartiment moteur ( repère 12 ) sous le coté du bloc ...
Phil
Oups ! désolé de t'avoir aiguillé sur une fausse piste
J'avoue que je n'ai pas plongé sous la voiture, je me suis contenté de regarder sur le dessin de la doc ( GR.25 A2 ) ou le contact "semble" être dans le compartiment moteur ( repère 12 ) sous le coté du bloc ...
Phil
Phil

